小型电焊排烟除尘机组是将排气罩、风管、净化装置、风机及控制系统组装成一个体积较小的、可移动的整机,以适应焊接作业点分散,移动范围较大的特点,因此,近几年发展较快。国内已研制成各种类型的小型机组,诸如:供狭小空间使用的手提式轻便机组,供单工位使用的移动式机组,供多工位使用的排风量较大的移动式机组,供车间定点悬挂的机组,利用电磁铁在球罐和容器内移动悬挂的机组及供打磨焊道用的吸尘式打磨机组等。
部分国产小型电焊排烟除尘机组的性能列于表15-28。其中部分机组示意图见图15-5~15-10。

图15-5 TWFF-210净化机示意图
1-吸烟嘴 2-软管 3,4-滤袋 5-风机

图15-6 CY-21型焊接烟尘净化器示意图
1-风机 2-电机 3-可伸缩滤袋

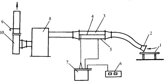
图15-7 DPC-1500机组工作原理示意图
1-焊接工作台 2-罩口 3-静电凝聚器 4-电晕极 5-极板 6-控制器 7-高压发生器 8-净化器 9-风量调节阀 10-风机

图15-8 DPC-1500机组采用的可在空间随意支撑的自衡管示意图

图15-9 球罐排烟机组示意图
表15-28 国产部分电焊排烟除尘机组性能


图15-10 YJX型吸尘打磨机示意图
1-高速电机 2-布袋除尘器 3-风机 4-砂轮片 5-观察孔 6-密封罩