网站首页  词典首页

请输入您要查询的字词:

 

字词 荧光灯管
类别 中英文字词句释义及详细解析
释义

荧光灯管


1.直管式荧光灯管

直管式荧光灯管由灯头、灯丝(热阴极)和内壁涂有荧光粉的玻璃管组成,如图9-3所示,玻璃管充有稀薄的惰性气体氩气及水银蒸气。

图9-3 直管式荧光灯管的结构

1.灯脚 2.灯头 3.玻璃管 4.灯丝 5.荧光粉

(1)直管式荧光灯管技术数据,列于表9-10。

表9-10 荧光灯管光色与型号对照表

注:表中以40W为例,其余类推。

表9-11 直管式荧光灯管的主要技术数据

注:Y表示荧光灯;Z表示直管型。额定电压220V,起动电压不小于190V。表中所列功率的数值为灯管本身的耗电量,不包括镇流器的耗电量。

(2)荧光灯镇流器:镇流器是荧光灯的主要附件,镇流器有封闭式、半封闭式和敞开式3种,如图9-4所示。

图9-4 荧光灯镇流器

a.封闭式 b.半封闭式 c.敞开式

表9-12 镇流器的主要技术数据

电子镇流器具有节能、高效的优点,功率因数可大于0.9,甚至接近1,因而得到广泛使用。电子镇流器种类繁多,但原理大多基于使电路产生高频自激振荡,通过谐振电路使灯管二端得到高频高压而点燃。

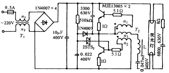
图9-5为荧光灯电子镇流器的电路图。图中T1为在Φ10mm磁环上,用Φ0.4mm漆包线穿绕n1=n2=10匝。T2为在Φ10mm磁环上,用Φ0.4mm漆包线穿绕n1=n2=2匝,n3=8匝。L为在Φ10mm长度为30mm的磁棒上,用Φ0.4mm漆包线密绕200匝,该匝数视所配荧光灯管功率及欲取得的亮度,应适当调整之。

图9-5 荧光灯电子镇流器线路

(3)起动器:起动器又称起辉器,是荧光灯的主要附件之一,其结构如图9-6所示。

图9-6 起动器结构

荧光灯起动器内的电容器系密封油浸纸介质电容器,其电容量一般为0.005~0.007μF,耐压可达800V,适用于50~60Hz、110~220V的交流电路中,供荧光灯补偿功率因数及减小起动时的杂波干扰。

表9-13 起动器的主要技术数据

荧光灯用电容器的主要技术数据如表9-14所示。

表9-14 荧光灯电容器主要技术数据

2.节能型荧光灯

随着电工技术的发展,除了上述的直管荧光灯外,近年又推出了节能型的环形、U形和H形荧光灯。

(1)环形荧光灯:环形荧光灯又称圆形管荧光灯,由于它的造型美观、安装方便,发光效率比直管荧光灯高,故被广泛应用。

环形荧光灯灯管如图9-7(a)所示,使用时必须配备相应功率的镇流器和起动器,不同功率不得互相混用。

图9-7 环形荧光灯

a.环形荧光灯管 b.成套环形荧光灯

环形荧光灯的安装需配用专用灯座和专用灯架,若无这些专用附件,会给安装带来困难,同时也影响其美观。目前市场上有一种成套环形荧光灯管,在使用安装时只要直接将环形灯安装在灯座上即可,如图9-7(b)所示。

环形荧光灯的工作原理与直管式荧光灯相同。

环形荧光灯的外形如图9-7所示。

环形荧光灯管的主要技术数据如表9-15所示。

表9-15 环形荧光灯管的主要技术数据

(2)U形荧光灯:U形荧光灯的发光原理与上述荧光灯相同,U形荧光灯的外形如图9-8所示。U形荧光灯的主要技术数据如表9-16所示。

图9-8 U形荧光灯

表9-16 U形荧光灯的主要技术数据

(3)H形荧光灯:H形荧光灯是一种新颖的节能电光源。由于这种灯的外形如同英文字母H,故称为H灯。

H形荧光灯具有耗电省、光效高、体积小、显色性好等特点,已被人们普遍采用。H形荧光灯不仅可以用于台灯,而且还可用于壁灯、吸顶灯、吊灯等多种形式的安装。

H形荧光灯的灯管由两支内径为10mm的平行玻璃管组成,在灯管的前端有一个连通的“桥”,后端为灯头,灯头内装有起动器、灯丝和引出线,如图9-9所示。

图9-9 H形荧光灯结构

1.桥 2.灯丝 3.引出线 4.灯头

H形荧光灯的安装极为方便,其灯管的安装角度不受限制,既可垂直安装,又可水平安装,但不可使灯具剧烈振动,以免灯丝损伤。

H形荧光灯必须配专用的H灯灯座,H形荧光灯专用灯座如图9-10所示。

图9-10 H形荧光灯专用灯座

在装拆H形灯管时,应将灯头平行插入或拔出灯座,不要前后、左右摇晃灯管,以免灯头松动。

H形荧光灯管的主要技术数据如表9-17所示。

表9-17 H形荧光灯管主要技术数据

H形荧光灯的镇流器必须根据灯管功率来配置,切勿用普通的直管形荧光灯镇流器来代替,否则会缩短H形灯管的使用寿命。H形灯管在使用时应尽量减少开、关的次数,否则会影响灯管的使用寿命。

随便看

 

文网收录3541549条中英文词条,其功能与新华字典、现代汉语词典、牛津高阶英汉词典等各类中英文词典类似,基本涵盖了全部常用中英文字词句的读音、释义及用法,是语言学习和写作的有利工具。

 

Copyright © 2004-2024 Ctoth.com All Rights Reserved
京ICP备2021023879号 更新时间:2026/5/18 14:51:48