网站首页  词典首页

请输入您要查询的字词:

 

字词 常用钻机主要技术规范及传动装置图
类别 中英文字词句释义及详细解析
释义

常用钻机主要技术规范及传动装置图


(-)各型常用钻机主要技术规范

见表3-2-2、3-2-3

表3-2-2 常用大型钻机主要技术规范表

表3-2-3 常用轻型钻机主要技术规范表

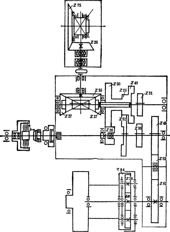
(二)F-200-2DH钻机传动装置 见图3-2-1。

图3-2-1 F-200-2DH钻机传动装置图

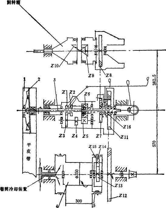
(三)ZJ-130钻机传动装置 见图3-2-2。

图3-2-2 ZJ-130钻机传动装置图

1-转盘 2-带刹车 3-气胎离合器(ⅡM-1070) 4-绞车滚筒 5-牙嵌离合器 6-水刹车 7-气胎离合器(ПM-500) 8-自动猫头 9-传动链条 10-牙嵌离合器 11-气胎离合器(ПM-700) 12-空气压缩机 13-起重猫头 14、14a-三角皮带传动装置 15-链条传动油箱 16-反转装置的减速器 17A、17Б、17B-气胎离合器(ⅡM-500) 18-进气接头 19-弹性联轴节 20-减速器 21-泥浆泵 22、23-柴油机 24-泥浆泵 25-传动轴 26-猫头轴

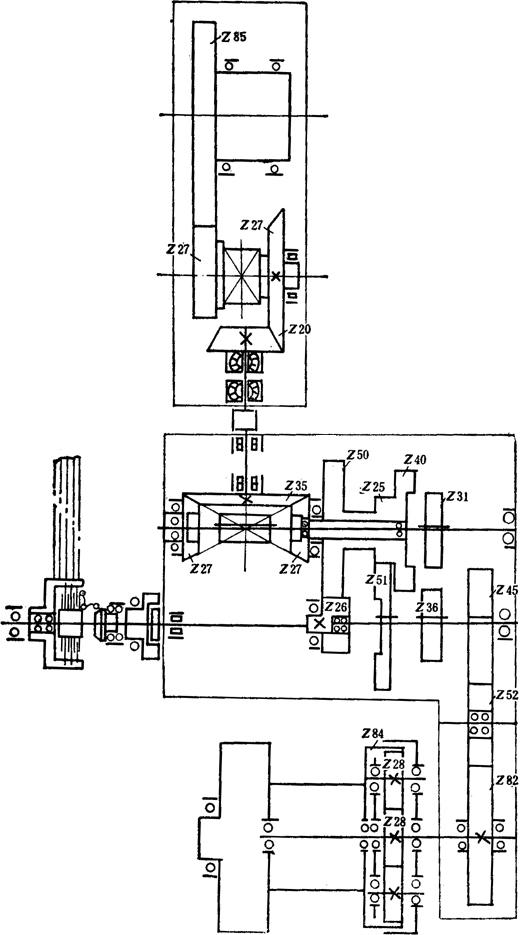
(四)2DH-75A钻机传动装置 见图3-2-3。

图3-2-3 2DH-75A钻机传动装置图

1、2-柴油机 3、4-CHC-650-2涡轮变矩器 5、6-柴油机的气胎离合器(CB500×125) 7-链条传动箱 8-油泵轴 9、10-油泵 11-U.P23-07A型空气压缩机 12-带泵轴 13-齿套离合器 14-带泵轴的气胎离合器(CB500×125) 15-皮带轮 16-泥浆泵 17-齿套离合器 18-绞车传动轴 19、20-传动轴的双气胎离合器(CB500×125) 21-中闻轴 22-齿套离合器 23-猫头轴 24-自动猫头 25-摩擦猫头 26-捞砂滚筒气胎离合器 27-捞砂滚筒 28-链轮 29-滚筒轴 30-滚筒气动盘式离合器(CD2-750×145) 31-滚筒 32-带转盘变速箱轴的双气胎离合器(CB300×100) 33-转盘角速箱 34-万向轴 35-转盘 36-带水刹车的气胎离合器(CB500×125) 37-水刹车 38-齿轮传动 39-齿套离合器 40-三角皮带

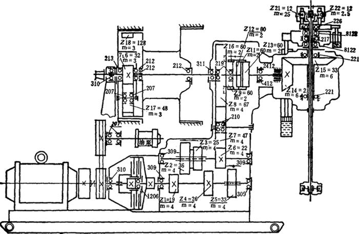
(五)反修-130钻机传动装置 见图3-2-4。

图3-2-4 反修-130钻机传动装置图

(六)TXB-1000钻机传动装置 见图3-2-5。

图3-2-5 TXB-1000钻机传动装置图

(七)XB-1000A钻机传动装置 见图3-2-6。

图3-2-6 XB-1000A钻机传动装置图

1-皮带轮 2-摩擦离合器 3-传动装置 4-卷筒 5-闸筒制动器

(八)SZP-6/280钻机传动装置 见图3-2-7。

图3-2-7 SZP-6/280钻机传动装置图

(九)TYP-6/435钻机传动装置 见图3-2-8。

图3-2-8 TYP-6/435钻机传动装置图

(+)XU-600钻机传动装置 见图3-2-9。

图3-2-9 XU-600钻机传动装置图

注:小伞齿轮轴中心线至底座底平面距离1225.5mm

随便看

 

文网收录3541549条中英文词条,其功能与新华字典、现代汉语词典、牛津高阶英汉词典等各类中英文词典类似,基本涵盖了全部常用中英文字词句的读音、释义及用法,是语言学习和写作的有利工具。

 

Copyright © 2004-2024 Ctoth.com All Rights Reserved
京ICP备2021023879号 更新时间:2025/10/18 14:29:40