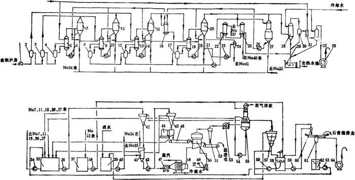
(一)工艺流程图例
见图3-4-15。

图3-4-15 硫酸钙型卤水制盐工艺流程
1-冷凝水泵 2、3、4、8、12、17-冷凝水桶 5、9、13、18-加热室 6、10、14、19-循环泵 7、11、15、20-蒸发罐 16、22、25-预热器 21-冷凝水泵 23-排盐泵 24-旋流器 26-卤泵 27-脱氧器 28-混合冷凝器 29-热水坑 30-冷水分离器 31-蒸喷泵 32-冷凝器 33-液环真空泵 34、36、38、40、43、5456、59、63-工艺泵 35、37、39-储桶 41-洗盐器 42-沉盐盐 44-离心机 45-盐浆高位槽 46-湿盐输送带 47、49、53-风机 48-空气加热器 50-沸腾干燥机 51-干式收尘器 52-干盐输出皮带 55-湿式除尘器 57-沉清桶 58-转晶桶 60-加料器 61-过滤机 62-滤液桶 64-水环真空泵
(二)流程特点
1.石膏晶种法防垢
(1)用蒸发浓缩时析出的微粒石膏(无水石膏和含结晶水石膏的混合物)作为晶种;
(2)蒸发过程自始至终均应维持蒸发料液中石膏晶种量≥10g/L。
2.卤水脱气、预热
(1)真空条件下,卤水温度接近沸点情况下进行脱气、脱氧,脱氧率≥90%以上;
(2)卤水进行预热,预热温度在70℃以下,预热设备不易结垢,生成的垢物也易清理。
3.石膏分离及处理
(1)料液中悬浮石膏与盐浆同时排出,在洗盐器内用沉清卤水浮选分离石膏。成品盐中NaCl≥99.3%;
(2)浮选分离的石膏经沉降增稠、洗涤、晶形转化、真空过滤,得湿石膏渣。其主要成分为:CaSO4·2H2O≥65%、NaCl≤1%、自由水≥20%。
(三)流程适用范围
1.卤水中杂质主要是CaSO4;
2.浓缩时随NaCl结晶析出,同时有硫酸钙析出,易形成垢物或混入盐中,需要分离石膏;
3.卤水中无其他可溶性盐类浓缩富集影响盐质;
4.经处理后的石膏可供作建材原料。
(四)主要技术经济指标
1.成品盐质:NaCl≥99.3%,达到GB5461-85优级精盐标准。
2.卤水耗量:10.5~11.0标m3/t盐。
3.蒸发热经济:2.6~3.0kg水/kg蒸汽。